您好,欢迎来到betway下裁&betway88必威东盟体育官网!
当前位置:协会首页 > betway必威手机版官网下载 > POE和POC供电区别

POE和POC供电区别

时间:2016-02-17 09:58:00 来源:betway下裁 作者:海康威视 孙超

一、什么是POE供电?

以太网供电(Power over Ethernet)也称为PoE供电,是有源以太网供电的简称,指的是在现有布线基础架构不作任何改动的情况下,在与一些基于IP的终端传输数据信号的同时,还能为此类设备提供直流供电的技术。

二、什么是POC供电?

POC (Power Over Coaxia)一种基于同轴线的视频,同轴控制,电源叠加的技术。在同轴电缆传输中即传输高清视频信号、同轴信号又传输电源,即将高清视频、同轴等信号与供电电源复合在一起,在一根同轴线上传输。

三、两者在技术特点上有何区别?

1)传输介质不同

POE系统通过双绞线来传输而POC系统利用同轴线缆传输。

2)传输方式不同

POE是通过CAT.5及以上的网线,在差分线上传输数字网络信号的同时,给PD端进行供电。POE供电方式通常有2种方式,如下图所示:第一种用到8芯网线,利用4、5、6、7号空闲端进行电源传输,信号与电源是分开传输;第二种用到4芯网线,即利用1、6数据端即传输电源也传输数字信号,实现信号与电源叠加传输。


图1 POE供电系统图

POC采用单线传输方式,只采用两芯同轴线缆架构更简单,但需要单端长距离传输高频模拟视频信号,技术难度更大。

首先在叠加过程中,难度最大的是解决解决直流电源与视频信号叠加传输的问题,保证在高清视频不失真,下面我们将通过原理分析,说明叠加过程,具体原理如图所示:


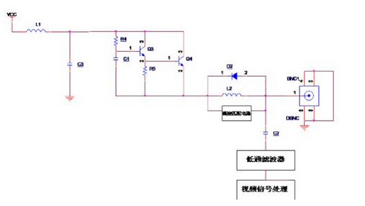
图2 POC供电系统原理图

D2、L2、C2、端接匹配电路组成的叠加模块是本系统的核心模块之一,主要完成直流电源与模拟高清视频信号的高频分量叠加。原理是:对直流电源而言,电感L2无感抗,即对于直流电源来说,在D2,L3,端接匹配三者并联的电路上感受到是0阻抗,电源可以直接从同轴接口BNC1输出到相机,并给相机供电。与此同时,电容C2对直流电源来说是高阻抗,所以C2可以将直流电压与滤波器、模拟高清视频处理芯片分离开,直流电源不会影响到高清视频的输入。

而对从同轴接口BNC1输入的模拟高清视频源的高频分量,属于高频交流信号。对于高频交流信号,电容C2的阻抗较低,即对于模拟高清视频源而言,从输入BNC1到模拟高清视频AD过程中感受到的是低阻抗。但由D2、L3、 端接匹配并联的电路对于模拟高清视频源的高频分量而言属于高阻抗,即对于模拟高清视频信号的高频分量来说,到电源端受电端感受的阻抗较大。通过这个原理,可以把高清模拟视频源与VCC隔离开,使高清模拟视频源可以叠加到VCC上,相互不受影响,并行不悖,完成模拟高清视频线上叠加电源的功能。

上述模块可以解决高清视频信号高频分量叠加的问题,但高清视频信号不仅包含高频分量,还包含低频的信号。对于高清视频的低频信号而言,由于由于电感L2是mH级,无法做到对低频也是高阻,所以仅通过上述模块无法实现无失真叠加。R4,C1,Q3,Q4,C1组成的叠加模块是本系统的核心模块之二,可以完成高清视频信号的低频部分叠加功能,原理如下:

通过外部偏置参数的设置使三极管Q3,Q4处于放大区,使Q4的管脚3电压高于管脚1电压,管脚1电压高于管脚2,这样供电电流经过Q3,Q4放大后,通过Q4的3,2管脚流向电感L2。但对于高清模拟视频而言,属于交流信号,C1低阻抗,利用三极管在放大区的特性(流经三极管1,2管脚的电流决定了流经3,2的电流)以及R5的高阻抗,使流经Q3、Q4的电流极小,可以忽略不计,高清视频信号在经过该模块时感受到的阻抗约等于R4。通过设置R4的阻值可以实现对高清模拟视频高阻抗的目的。其精髓是将三极管设定为放大状态,利用三极管在放大区的特性,实现对模拟高清视频信号表现为高阻抗,从而使得在不同频谱段的视频信号保持衰减恒定。

3)应用总结

POE的方案是传输网络数据,传输过程数字化、网络化,且传输的可靠性好,但传输前需要将图像数字化,成本比较高同时存在网络延时,并且传输距离短最大只有100米。在视频监控领域主要应用于网络视频监控的项目。

POC供电系统及电源传输,PTZ控制,视频传输与一体,在工程布线中,这不仅可以节约可观的成本,而且可以缩短施工时间,同时传输距离远最大可达400米。在视频监控领域主要应用于模拟视频监控项目。

四、如何判断一个供电系统的好坏,关键核心在哪里?

两者技术都是实现视频信号与电源信号同步传输,降低施工成本,达到方便施工的目的。自然就得从系统的可靠性和稳定性这两方面去考量,如果频繁出现故障相信也不会得到大家的信赖。

1)自我检测功能:

首先两个系统都具备自我检测和匹配的功能。POE系统先通过PSE供电端完成对受电端PD的匹配检测,只有符合POE供电标准的设备才能被通过匹配,进而开始供电。

POC系统通过检测只有前端符合POC标准的摄像机才能被匹配,如果受电端发生故障,或是线缆损坏就会自动断电,从而避免线缆和设备造成损坏。

2)过流保护功能

POC系统具备过流保护功能,即通过电阻两端的压降实时监测供电模块的输出电流,当输出电流过大时,能够及时关闭电源的输出,进而保护整个系统。

五、海康威视的HDTVI POC供电系统解决方案有何特色?

HDTVI POC供电系统解决方案特点就在于利用了直流电源与模拟高清视频信号在频谱范围内的差异,实现一根同轴电缆可传递:电源、模拟高清视频信号、以及其他信号,这不仅可以节约可观的施工成本,还可以缩短施工时间。

该系统由前端POC摄像机、POC供电设备及后端HDTVI DVR组成。

前端POC摄像机DS-2CC12D9T-E具有200万像素和120dB超宽动态,可自定义选配镜头满足不同场景需求。

POC供电设备具有4路、8路两种型号,分别是DS-1TP04和DS-1TP08,可通过同轴线缆为4路或8路POC摄像机供电,单路输出功率达8瓦。同时支持接入4路或8路HDTVI DVR,通过同轴线缆传输视频信号,真正实现电源、传输、控制三线合一。后端所有型号的HDTVI DVR都支持接入POC供电设备,可无缝对接。

POC供电系统提供了更为便利的施工方式,简化布线,降低成本。同轴线缆传输距离可达400米(包含前端供电及后端传输的距离),可解决前端设备单独供电难的问题,实现集中供电。海康威视自主创新凭借电源、高清模拟视频叠加技术发明专利,很好的解决了强弱电叠加传输所带来的干扰问题。同时拥有过流保护电路,缓慢上电电路两项技术发明专利,保证了系统的稳定性及可靠性。

企业资讯
数字赋能冰雪经济!熵基科技新一代自助验票系统亮相那拉提滑雪场​
“他们说你嫁到了伊犁,是不是因为那里有美丽的那拉提……”一曲《可可托海的牧羊人》让那拉提成为无数人心中的诗和远方。 如今,这
熵基科技与NeuroSky成立合资公司,共启情感感知新纪元
享誉全球的脑机接口技术公司与深厚的智慧场景经验和多模态AI专长相结合,将加速脑机接口领域全球战略布局,构建“芯片+情绪云+产业生
当我们谈论 [刷掌] 时,我们谈些什么?
从地铁闸机前的挥手即过,到便利店收银台的抬手支付,再到企业园区的无感通行,“刷掌”正以润物无声之势,悄然改变我们与世界的交互逻辑
项目活动
热门专题
  • 熵基科技出席数字经济及智慧城市空间未来应用创新峰会
  • 2021年智能安防机器人市场或将进入井喷期
  • 2021年的智慧城市建设该怎么发展?听听行业大咖的观点
  • 达实信息:颠覆传统经营模式 构建互联网+门禁新时代
Baidu
map